FREETIME EVO nový denný/týždenný priestorový termostat
Spoločnosť IVAR CS spol. s r.o. - dodávateľ kúrenárskej, čerpacej a inštalačnej techniky, ponúka celý rad termostatov a regulátorov pre riadenie kúrenárskych systémov. V ponuke je možné nájsť termostaty pre podlahové vykurovanie, riadenie fancoilov aj ďalšie aplikácie. Taliansky výrobca týchto termostatov, firma Seitron, si zakladá na kvalite vlastnej výroby, na modernej osadzovacej linke plošných spojov a na neustálom vývoji a rýchlom zavádzaní noviniek do výroby.
Novinkou tohtoročného nového produktového katalógu IVAR SK 2022 je taktiež dizajnovo veľmi zaujímavý priestorový termostat Freetime EVO, ktorý sa dokáže jednoducho prispôsobiť požiadavkám zákazníkov. Nie je totiž problém využívať ho v podobe denného programovateľného termostatu alebo z neho jednoduchým prepnutím vytvoriť týždenný programovateľný prístroj
Jendoduché ovládanie pokročilejších funkcií
Pri nastavovaní si vystačíme iba s niekoľkými tlačidlami umiestnenými pod otvárateľným krytom na pravej strane. Aj z tohto dôvodu je termostat vhodný aj pre zákazníkov, ktorí sa vyhýbajú zložitým prístrojom. Pri zatvorenom kryte je k dispozícii iba tlačidlo pre manuálne ovládanie a otočný prvok nastavujúci požadovanú teplotu, teda úplne jednoduchá možnosť rýchlej úpravy požiadavky.
Neznamená to však, že by bol prístroj ochudobnený o pokročilejšie funkcie, ako je možnosť zmeny režimu vykurovanie/chladenie alebo nastavenie nočného poklesu. Nájdeme tu aj funkciu ochrany proti zamrznutiu alebo režim dovolenka.
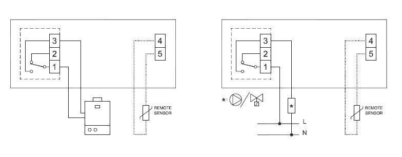
Externý snímač
V niektorých aplikáciách môže byť vyžadované oddelené umiestnenie snímača teploty, teda možnosť pripojenia externého snímača, čo tento typ taktiež umožňuje. V takomto prípade je nutné použiť odporúčaný snímač NTC 10kOhm z ponuky výrobcu. Maximálna vzdialenosť pre inštaláciu externého snímača je 15 m. Kompenzácia hodnoty snímača je nastaviteľná v širokom rozsahu ± 10 %, čo je výhodné v prípade nutnosti inštalácie prístroja v nie príliš vhodnom mieste pre meranie teploty.
Napájanie
Termostat je napájaný dvomi alkalickými batériami 1,5 V vyhotovenie AA, ktorých životnosť bude vďaka veľmi nízkej spotrebe dlhšia ako 3 roky. Ich výmena je veľmi jednoduchá bez potreby nástroja. Opäť stačí iba odsunutie spodného krytu vľavo a priestor pre batérie je prístupný.
Výber technických parametrov IVAR.FREETIME EVO
Termostat využíva časovo proporcionálnu reguláciu TPI triedy IV podľa smernice ERP. Stupeň krytia prístroja je IP30 a radí sa do triedy software A.
| Napájacie napätie: | 2 × 1,5 V alkalické (Typ AA) |
| Rozsah regulácie: | od +5 °C do 40 °C |
| Typ snímača: | NTC 10 kΩ @ 25 °C ±1 % |
| Presnosť: | ± 1 °C |
| Rozlišovacia schopnosť: | 0,1 °C ( 0,0 °C .. 50,0 °C), 0,2 °C (-9,9 °C .. -0,1 °C) |
| Zaťažiteľnosť reléového kontaktu: | 5 (1) A 250 V~ |
| Diaľkový snímač (voliteľný): | NTC 10 kΩ @ 25 °C ±1 % |
| Stupeň krytia: | IP 30 |
| Rozsah prevádzkových teplôt: | od 0 °C do +40 °C |
| Skriňa materiál: | ABS PC VO samozhášací |
| Skriňa farba: | biela/šedá |
| Skriňa rozmery: | 134 × 86 × 36 mm (Š × V × H) |

Po detailnom zoznámení sa s týmto termostatom určite oceníte jeho výhody a dúfame, že Vás zaujme aj jeho zaujmavý dizajn a stane sa Vaším príjemným spoločníkom pre udržanie komfortného prostredia Vašej domácnosti.
Prípadné informácie o celom sortimente spoločnosti IVAR CS spol. s r. o. nájdete na www.ivarsk.sk
Za IVAR CS spol. s r.o.
Obchodno-technický zástupca, Radislav Ardely